一、背景描述
“十二五”的发展,基本形成了相对完整的安防产业发展体系和行业管理体系,突出的改变就是传统的模拟监控系统逐渐升级到网络高清监控系统;为了把握“中国制造2025”、“互联网+”行动计划和智慧城市建设等历史机遇,安防行业“十三五”也会不断提升各领域的科技创新和各行业应用能力,技术产品的数字化、网络化、集成化、高清化、智能化应用逐步深化,并在核心领域取得重大突破。
监控领域领头羊海康威视深入贯彻“十三五”行动规划,在扩大网络高清监控市场份额的同时不断寻求创新,为创新型安防产品在网络高清视频监控周边的应用提供更多机会,借此完善各行业各领域监控系统/平台。
目前,视频监控系统已经由传统模拟监控升级为数字监控,而且传统监控系统中没有将安全问题作为重点;前端网络高清摄像机视频和传感器监测数据都可以通过互联网传输到统一的监管平台,但是,对于存在的安全隐患不能及时得到排解。
二、系统需求
配电房视频监控系统中最重要的不仅有视频图像、叠加的数据信息,配电房的配电柜温度、配电房是否存在积水对于安全监控尤为重要;在监控配电房的同时,将配电柜温度叠加到视频画面、温度超阈值报警、地面积水报警可以减少潜在的安全隐患。
三、系统介绍
3.1系统概述
目前,网络高清字符叠加器可以改善传统数字监控系统,将配电柜温度实时融合到监控视频画面上,同时还可以进行温度超阈值报警、积水报警的产品就是恩易网络高清报警叠加器NE-EM1500-BJ;该产品可以将信息叠加到视频监控画面上,一旦监测到的数据超出阈值立刻启动报警,警示值班人员解除安全隐患。
监测数据信息可上报到监管平台,在监控中心展示;出现问题后可以及时语音报警、微信推送。
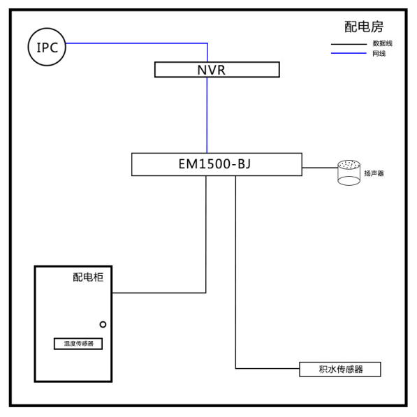
3.2系统拓扑图
配电房视频监控系统系统架构图
配电房拓扑图
3.3叠加效果
3.4产品特点
1. 海康威视IPC专用
网络高清报警叠加器NE-EM1500-BJ专门针对海康威视网络高清摄像机开发。
2. 传感器兼容多元化
兼容多种环境监测传感器,风向传感器、积水传感器、雨量传感器、光照强度传感器等等,保证不同领域均可使用。
3. 展示多样化
可在显示器上展示地图界面、配电房列表、单配电房信息。
4. 报警多样化
一旦温度超出阈值、地面积水过多,在配电房会有报警提醒;同时,在监控中心会有语音报警、也可通过微信接收到故障信息。
5. 电磁隔离型默认RS232
电磁隔离型RS232、RS485通讯接口,标配RS232;
标准接口让不同的设备方便地连接通讯,电磁隔离适用功率隔离转换。
6. 设备支持远程升级
设备如需升级,无需设备返厂即可实现;远程升级,简化程序,大大缩短设备升级所需时间。
7. 个性化定制服务
一对一产品顾问支持,以满足客户需求为基础,量身打造定制化服务,完成设备的功能扩展、协议对接和兼容反馈。
3.5硬件介绍
3.5.1 网络高清报警叠加器
1)网络高清报警叠加器主要功能
接收前端传感器信号
将信号进行整合分析处理
实现监测数据叠加
超阈值报警输出信号
2)产品概述
产品品牌:恩易
产品名称:网络高清报警叠加器
产品型号:NE-EM1500-BJ
传感器接口、报警输出接口及其它预留接口实物图
电源接口,指示灯及网络接口实物图
|
标号名称 |
功能说明 |
|
COM1 G |
连接传感器的地(传感器信号为RS485时不需要连接) |
|
COM1 R/B |
连接RS485传感器的B/-或RS232传感器的数据发送端 |
|
COM1 T/A |
连接RS485传感器的A/+或RS232传感器的数据接收端 |
|
COM2 |
悬空 |
|
GPIO (1–8) |
悬空 |
|
DC5V |
5V直流电源输出接口(备用) |
|
POWER |
12V直流电源输出接口(备用) |
|
DC12V |
12V直流电源输入接口 |
|
PWR |
电源指示灯 |
|
WORK |
叠加器工作指示灯 |
|
DAT |
串口通讯数据接收指示灯 |
|
Ethernet |
网络接口 |
3.5.2 配电房安全报警主机
1)配电房安全报警主机主要功能
接收前端网络高清报警叠加器的信号
将信号进行整合分析处理。
3)产品概述
产品品牌:恩易
产品名称:配电房安全报警主机
产品型号:NE-ES2000-SE
产品图片:
设备图
4)设备接口
指示灯面板图
接口面板图
接口与说明:
|
标号名称 |
功能说明 |
|
电源接口 |
交流供电220V/50Hz |
|
SWITCH |
设备电源开关 |
|
|
附加功能 |
|
|
网络接口 |
|
HDMI |
高清视频输出接口 |
|
|
鼠标接口 |
|
|
音频输出接口 |
|
RS232 |
附加功能 |
|
RS485A |
附加功能 |
|
RS485B |
附加功能 |
|
RELAY1 |
附加功能 |
|
RELAY2 |
附加功能 |
|
PWR |
电源指示灯 |
|
WORK |
主机工作指示灯 |
|
NET |
网络信号指示灯 |
3.5.3 其他配件
1.温度传感器
2.积水传感器
3.报警扬声器
3.6平台展示

四、配置清单
|
名称 |
型号 |
|
网络高清报警叠加器 |
NE-EM1500-BJ |
|
配电房安全报警主机 |
NE-ES2000-SE |
|
温度传感器 |
NE-WSD |
|
积水传感器 |
NE-JSSEN |
|
扬声器 |
五、恩易优势
专业
自2006年恩易先后经历了字符叠加模块、视频字符叠加器、网络高清视频字符叠加器以及同轴高清视频字符叠加器的产品研发生产销售阶段;从单片机主控到Linux系统主控,恩易不断对产品进行升级,逐渐成为国内最专业的字符叠加器生产厂家。
团队
恩易核心技术团队工程师拥有近20年的专业经验,不断提升技术团队成员研发与创新能力。
经验
恩易研发生产和销售字符叠加系列产品近10年,不断积累行业产品研发设计经验。
从客户角度出发设计产品,为各行业客户解决痛点、难点,例如:全国首创网络楼显双网口交换机设计,解决井道再布网线麻烦和高成本的痛点;全国首创软件配置模拟楼显,解决按键设置楼层信息的传统设计带来的使用不便的难点。
在与客户的交互过程中不断升级字符叠加产品,例如: U型光电抗干扰传感器,最初选用市面上的U型光电传感器方案,投入使用后出现干扰问题;最终恩易选择自主研发设计并开模制作,有效解决原传感器存在的问题,传感器性能让竞争对手望尘莫及。
为客户提供个性化定制服务,丰富的行业经验保证恩易对客户个性化需求能够快速响应,例如:石家庄某军火库对库内温湿度及通风都有严苛要求,恩易分析需求后快速以网络高清温湿度字符叠加器为基础进行产品方案升级,不仅将温湿度信息实时监控,而且会根据温湿度阈值自动报警并调控通风设备,保证库内环境条件满足仓储标准。
合作
恩易产品在安防行业应用广泛,为房地产、金融、高速收费、零售等领域贡献绵薄之力。与明星品牌海康威视、浙江大华、天地伟业、宇视等监控厂家合作;与国内知名系统集成商合作推动电梯安全项目;为万达、万科、绿城等房地产企业提供电梯安全产品;为银行提供点钞机字符叠加系列产品,等等。




